140 mm x 113 mm x 43 mm (5.5” x 4.4” x 1.5”)
*PANEL CUTOUT SIZE
118 mm x 92 mm (4.6″ x 3.6″)
*MAXIMUM PANEL THICKNESS
8.0 mm (0.3”)
*WEIGHT
0.26kg
*PRODUCT VARIANTS
4510-05 – 4510 Auto Mains (Utility) Failure Control Module (Ct, Rtc)
| Warranty | 13 months |
|---|---|
| Place of Origin | Fujian, China |
| Brand Name | POPULACE |
| Model Number | DSE4510 |
| OVERALL SIZE | 140 x 113 x 43 mm |
| PANEL CUTOUT SIZE | 118 x 92mm |
| Certification | CE,ISO9001 |
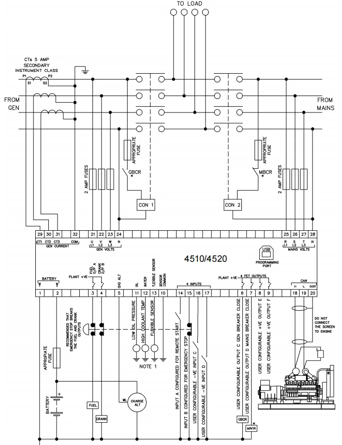
Deep Sea Controller Auto Start Control Module DSE4510 for generator
![]() |
Deep Sea Controller Auto Start Control Module DSE4510 for generator
DSE series is an intelligent range of single-set and multi-set generator control solutions, mains (utility) protection relays, |
![]() |
Features *OVERALL SIZE
140 mm x 113 mm x 43 mm (5.5” x 4.4” x 1.5”) *PANEL CUTOUT SIZE *MAXIMUM PANEL THICKNESS *WEIGHT *PRODUCT VARIANTS Product Display
|
| Product Name | Deep Sea Controller Auto Start Control Module DSE4510 for generator | |
| OUTPUTS | OUTPUT A (FUEL) | 10 A short term, 5 A continuous, at supply voltage |
| OUTPUT B (START) | 10 A short term, 5 A continuous,at supply voltage | |
| MAGNETIC PICK-UP | VOLTAGE RANGE | +/- 0.5 V to 70 V |
| FREQUENCY RANGE | 10,000 Hz (max) | |





Yes, our factory is located in Xiamen,Fujian. Sincerely welcome you to visit us in China.
Yes, we are very glad to offer samples for your testing.
Normally 1 years warranty. If it is our quality problem, we will replace the new one or repair it for you.
Yes, we will check the quality 100% before we send out the goods.
If goods in stock,it needs 2-3 days after payment. If big quality and not in stock, it will needs about 3-7 days to make.
T/T, Western Union, Paypal, Alibaba order link, Money Gram, RMB directly. Cash.
Sea, Air or Express(FedEx,DHL,UPS,TNT,Aramex Etc.)
A gallery to showcase images from our company